Operation CHARM: Car repair manuals for everyone.

Diesel Engine - Glow Plug Operation and Diagnosis: Overview


CHEVROLET NUMBER: 87-T-29

SECTION: 6D - Engine Electrical

DATE: February, 1987

SUBJECT: GLOW PLUG OPERATION AND DIAGNOSIS

MODELS: 1986-1987 W4 MODELS

The 1986-1987 Forward Model Service Manual was published without a description and diagnosis of the diesel engine glow plug system. The following information will be included in the 1988 W4 Series Service Manual.


GLOW PLUG SYSTEM

DESCRIPTION OF GLOW PLUGS In the diesel engine, air alone is compressed in the cylinder. After the air has been compressed, a charge of fuel is sprayed into the cylinder and ignition occurs due to the heat of compression. Four glow plugs are used to preheat the chamber as an aid to starting. They turn on when the engine control switch is turned to the ON position and the coolant temperature is below 0~C (32~F).

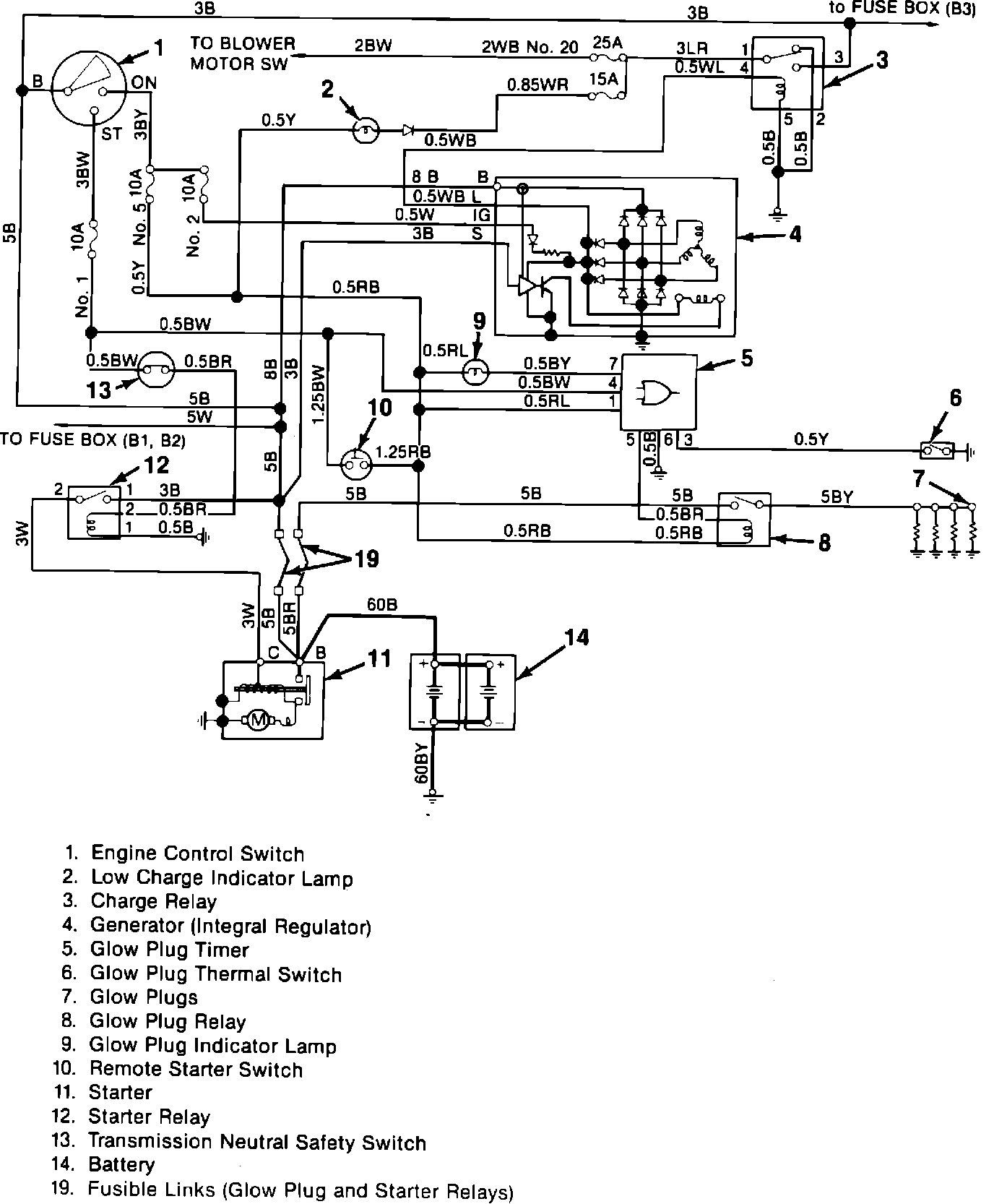
Figure 1 - Electrical Circuit Diagram:




Figure 2-Glow Plug Circuit:





CIRCUIT OPERATION
When the engine control switch is turned to the ON position, current flows from the battery to the indicator lamp, glow plug timer, and relay (figures 1 and 2). The timer controls the glow plug circuit and is activated by the thermal switch in the coolant. When the coolant temperature is below 0~C (32~F), the timer turns on. The indicator lamp on the instrument panel will light up for 2.5 to 4.5 seconds. The glow plugs will heat for 15 to 21 seconds. If the engine control switch is turned from ON to START after the indicator lamp goes out, the glow plugs will still continue to heat for the specified time. If the engine control switch is turned to ON when the coolant temperature is above approximately 0~C (32~F), the indicator lamp will light for 0.3 seconds. The glow plugs will not heat.