Operation CHARM
: Car repair manuals for everyone.
Home
>>
Chevrolet
>>
1986
>>
K 10 P/U 4WD V8-379 6.2L DSL
>>
Repair and Diagnosis
>>
Technical Service Bulletins
>>
All Technical Service Bulletins
>>
A/T - Diagnosing Converter Lock-Up Problems
>>
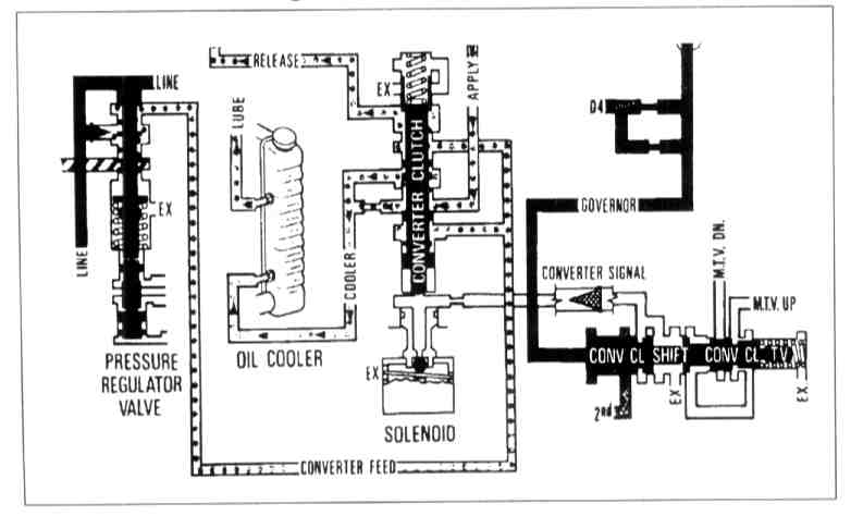
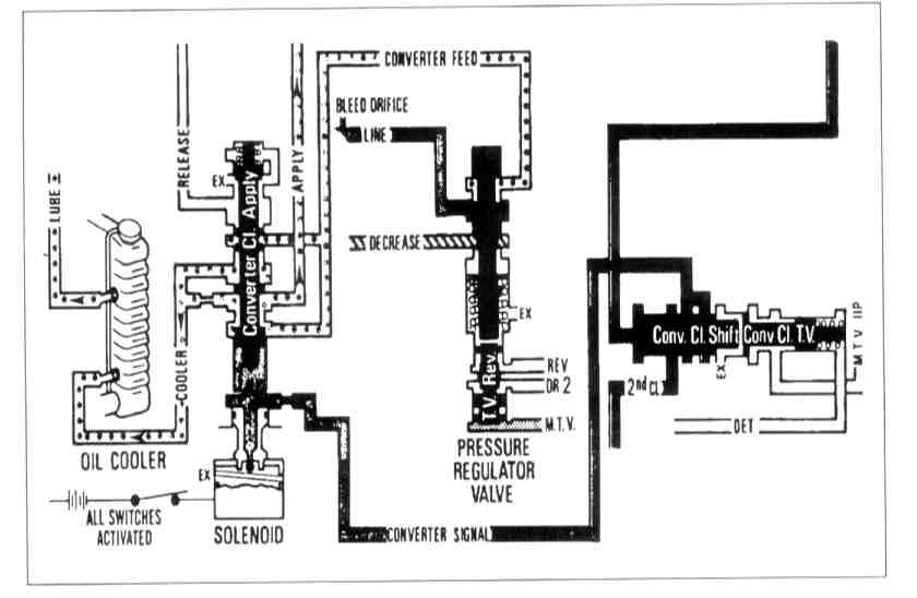
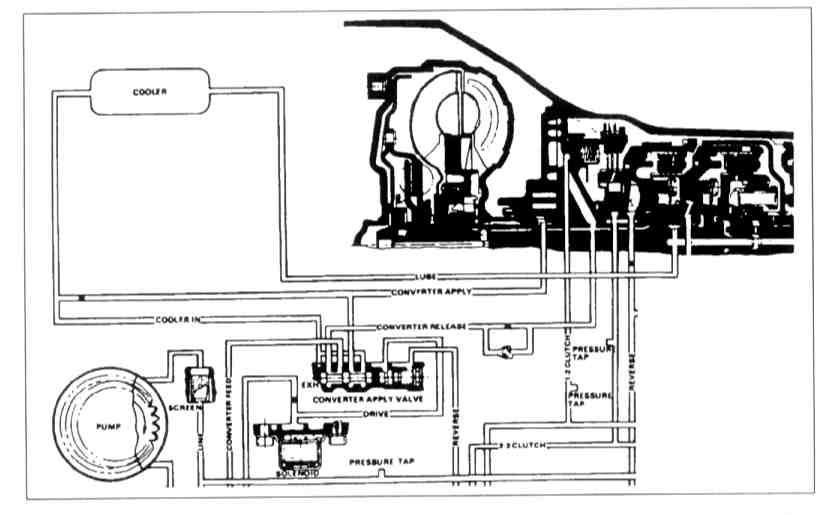
Test # 12 - Checking Signal Oil Circuit
Test # 12 - Checking Signal Oil Circuit
TEST # 12
CHECK SIGNAL OIL CIRCUIT